


简要描述:安科瑞刚升级的ADW300A无线计量仪表,就是为市场化电价量身打造——分钟级冻结、多通讯、全电参、蓝牙调试,帮你把每一度电的成本算得明明白白。15分钟精准冻结:结算分钟/日/月三级冻结:支持5~60分钟任意周期,15分钟电能冻结:匹配现货市场结算,35040条分钟记录:存1整年不丢失,730条日冻结、36条月冻结:历史可查、可追溯,每15分钟用多少电、花多少钱,清清楚楚,对账不再扯皮。蓝牙通讯电表
所在城市:上海市
厂商性质:生产厂家
更新日期:2026-04-13
访 问 量:224产品目录Product center
| 品牌 | 安科瑞/Acrel |
|---|
唐雪阳
安科瑞电气股份有限公司 上海嘉定 201801
从3月1日开始,全国11个省市正式取消固定分时电价,电费不再按“峰谷平"固定时段算钱,而是跟着市场实时波动。

有人说:“以后电价跟GP一样,中午光伏多就便宜,晚上用电高峰就贵。"也有人愁:“固定价差没了,储能没法‘低储高发’套利,工厂用电成本要失控了?"
别慌!政策不是打压,是逼着企业从“粗放用电"转向精准计量、动态控费。安科瑞刚升级的ADW300A无线计量仪表,就是为市场化电价量身打造——分钟级冻结、多通讯、全电参、蓝牙调试,帮你把每一度电的成本算得明明白白。


一、电价变天:工厂最担心3件事
(1)固定峰谷没了,怎么算都亏
以前:白天贵、晚上便宜,固定时段、固定价差。现在:价格天天变、时段不固定。光伏大发时电价可能跌到地板;尖峰时段电价翻几倍。不会精准计量、不会动态调整用电,电费直接暴涨。
(2)储能“躺赚"结束,必须升级策略
传统“两充两放"失效:
不能再靠固定峰谷套利
要实时跟踪现货电价:负电价/低价充电、高价放电
要光储荷协同:自发自用、余电存、高峰用
要参与虚拟电厂:调峰、调频赚辅助服务钱
没有精准数据支撑,策略全是瞎猜。
(3)15分钟结算时代来临:差一个数据,损失上万
多地现货市场按15分钟结算一次。
每分钟电价不一样
每15分钟用电量、需量、负荷都要精准冻结
漏记、错记、传不上数据→结算对不上→多交冤枉钱
传统电表:精度不够、冻结太慢、通讯不稳、没法无线→直接被市场淘汰。
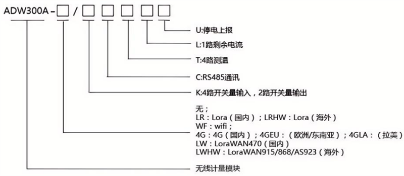
二、ADW300A升级3大招:适配市场化电价
✅1.15分钟精准冻结:结算
分钟/日/月三级冻结:支持5~60分钟任意周期
15分钟电能冻结:匹配现货市场结算
35040条分钟记录:存1整年不丢失
730条日冻结、36条月冻结:历史可查、可追溯
每15分钟用多少电、花多少钱,清清楚楚,对账不再扯皮。

✅2.全无线+蓝牙:安装调试超省事
4种通讯:RS485、LoRa/LoRaWAN、4G、WiFi
4G/WiFi支持:断电上报、断点续传、远程配置
新增蓝牙调试:手机App直接连,不用拉485线
导轨式小巧体积:配电箱随便装,改造不用大动干戈
老厂改造、新厂部署,半天搞定,不影响生产。
✅3.全功能+高精度:一台顶过去三台
全电参量测量:电压、电流、功率、功率因数、需量
四象限电能+8费率分时:适应复杂市场化计费
2~63次谐波+不平衡+相序诊断:电能质量一眼看清
4路无线测温+1路漏电流+4DI/2DO:温度、漏电、状态、控制一体化
精度C级/B级:符合国标GB/T17215
-40℃~+70℃宽温:恶劣工况稳定不掉线
一台表:计量、监测、运维、质量分析全覆盖。
三、工厂这样用:电费省15%+,储能能挣钱
1.精准分时:跟着电价动态排班
15分钟冻结数据→看清每个时段真实电价
低价时段:开高耗能设备、储能充电
高价时段:限负荷、用储能放电、保关键生产
每月电费直接下降10%~20%
2.光储协同:可自发自用
实时监测光伏出力、负荷、电价
优先自用光伏→余电存储能→高峰放电自用/上网
降低最大需量、减少容量费、提高收益率
3.虚拟电厂接入:赚两份钱
精准、稳定、高频数据→满足VPP聚合要求
参与调峰、调频、备用→拿辅助服务补贴
一边省电费,一边赚补贴,双重收益
4.运维省心:少跑现场、少出故障
无线远程监控:不用天天跑配电室
超温、漏电、过载、不平衡实时报警
蓝牙本地调试:现场手机一键配置
运维效率提升50%,人工成本大降
四、政策大势:跟上就赚,跟不上被淘汰
取消固定分时电价,不是结束,是电力市场化的开始:
定价权:政府→市场
盈利模式:固定套利→动态响应+多元收益
管理方式:粗放→精细化、数字化、智能化
ADW300A=市场化电价下的“用电计算器+控费神器+储能大脑"。
结语
电价市场化,对工厂是挑战,更是降本增效的机会。谁先精准计量、谁先数据驱动、谁先动态优化,谁就能在新规则里占先机。
安科瑞ADW300A:分钟级精准、全无线便捷、全功能覆盖、蓝牙易调试帮你稳稳接住电力改革红利,电费更省、收益更高、运维更轻松。
一句话:电价变了,你的电表也该升级了!
智能4G电表智能4G电表
邮箱:2885080326@qq.com
地址:上海市嘉定区育绿路253号
扫一扫 微信咨询
©2026 安科瑞电气股份有限公司 版权所有 备案号:沪ICP备05031232号-79 技术支持:智慧城市网 Sitemap.xml 总访问量:450951 管理登陆
电瓶车充电桩禁止非法改装